找回密碼
 註冊
搜索
查看: 2235|回復: 0

[教學] PWM晶片看得多了,那PWM控制又是怎麼一回事呢?

[複製鏈接]
發表於 2020-4-30 10:46:31 | 顯示全部樓層 |閱讀模式
 
Push to Facebook
我們在研究散熱器和風扇的時候往往會講到PWM,而且很多時候支持PWM的產品會比不支持PWM的顯得更高級一些。而在主板、顯卡還有電源評測中也會提到有PWM控制晶片,顯然對於PC來說PWM已經是一個很普遍的存在。然而PWM是什麼?PWM為什麼會那麼重要?我們相信很多玩家可能連「知其然」都做不到,更別說「知其所以然」了。為此今天的超能課堂我們就來捋一捋關於PWM的二三事,看看這個在PC中似乎無處不在,看著有點臉熟但實際上還是很陌生的PWM到底是何方神聖。

PWM

PWM

主板上的PWM供電控制晶片

什麼是PWM?

PWM的全稱是Pulse Width Modulation,即脈衝寬度調製,其本質是一種數位訊號,主要由兩個組成部分來進行定義,分別是占空比和頻率,其中占空比值得是信號為高電平狀態的時間量占據總周期時間的百分比,而頻率則代表著PWM信號完成一個周期的速度,也就是決定信號在高低電平狀態之間的切換速度。

PWM

PWM

圖片源自National Instruments

把握機會 絕版典藏|MINI 60週年限量紀念版
Sponsored by MINI台灣總代理 汎德
目前PWM已經被廣泛應用在各種控制系統中,特別是各種模擬電路的控制,多數離不開PWM信號。可能大家對此會感到疑惑,PWM既然是一種數位訊號,那怎麼會用在模擬電路的控制上呢?實際上PWM很大程度上就是為了實現模擬電路數字化控制而誕生的,我們不妨舉例說明,當一個數位訊號源的高電平為5V、低電平為0V的情況下,如果想要用這個數位訊號源輸出相當於3V的模擬信號,那麼我們就可以將這個數位訊號以PWM占空比60%的方式進行輸出,也就是說一個信號周期內有60%的時間輸出5V,剩下40%的時間輸出0V,此時只要信號周期足夠短,也就是PWM頻率足夠快,那麼我們將獲得一個輸出電平無限接近於5V*60%=3V的信號源,這就是PWM能夠以數位訊號的身份控制模擬電路的主要原因。

以往模擬電路的精確控制往往需要一個相對大規模的電路,不僅笨重而且功耗與發熱都不低。相比之下通過PWM這種數位訊號來控制模擬電路,既可以確保精準度,又可以有效降低控制電路的體積與功耗,因此PWM很快就成為了目前一種主流的電路控制模式,直流電機、閥門、液壓系統、電源等各個領域中我們都能看到PWM的身影,在PC上也是如此,PC主板、顯卡都採用了PWM進行供電控制,散熱風扇也廣泛應用PWM技術,PC電源裡面也少不了PWM的身影。


散熱風扇的PWM技術
常見的散熱風扇調速有兩種,分別是DC調速和PWM調速,其中DC調速又可以叫做電壓調速,簡單來說就是直接調整加載於風扇上的電壓來進行轉速控制。而控制風扇電壓的方式有很多種,比較直接的方式就是外接電阻來進行分壓,例如各種風扇減速線採用的就是這個方式。不過這種電壓控制方式也有一個很明顯的缺點,那就是由於風扇的轉速未必與電壓呈線性關係,例如一把風扇的標稱電壓為12V,當你只給它6V電壓時其轉速未必為一半,更多的可能是因為其啟動電壓至少為7V,只加載6V的話會電壓不足而無法啟動,因此想要精準地控制風扇的轉速,直接調整風扇的輸入電壓往往不是一個理想選擇。

PWM

PWM

支持PWM調速的風扇都採用4pin接口

你的提案讓台灣更美好-2020年總統盃黑客松報名開跑
Sponsored by 經濟部中小企業處
而採用PWM控制的風扇就沒有上述的問題,雖然從原理上說,風扇所用的PWM調速也算是一種電壓調速,只是其表現出來的是「等效電壓」而非「實際電壓」。由於PWM是通過占空比來調整輸出信號的電平高低,因此轉換為風扇電壓時也就只有12V和0V的區別,只是通電時間長短有所不同,簡單來說就是風扇上雖然加載的是等效6V的電壓,但其實際上是占空比為50%的12V電壓,這個時候風扇就不存在「啟動電壓」的問題了,而且風扇轉速與PWM的占空比基本呈線性關係,這使得風扇轉速的控制變得非常簡單。

當然了這個PWM信號並非作為驅動風扇的電源使用,而是用來驅動風扇內部的三極體或者MosFET,以此實現對風扇的輸入控制,因此支持PWM控制的風扇除了有供電、檢測和接地三根線外,還會有一根額外的PWM控制線。而受PWM控制風扇轉速的啟發,有部分主板也在風扇接口上加入了PWM控制模塊,通過PWM來控制風扇的輸入電壓,讓3pin接口的風扇也能實現近乎線性的轉速控制。不過這種配置基本上只有中高端主板才會享用,真正普及的仍然是直接支持PWM控制的4pin風扇接口。


供電電路的PWM技術
主板、顯卡和PC電源雖然是三個截然不同的硬體,但是就供電所用的技術來說卻是大同小異,PC電源是通過各種拓撲架構和PWM技術將市電的交流輸出變為12V、5V、3.3V、-12V等不同的輸出電壓,而主板和顯卡則是將PC電源的供電通過PWM技術轉變為CPU和GPU等晶片所需要的電壓和電流,因此目前主板、顯卡和PC電源基本上都應用了PWM供電控制技術。

PWM

PWM


PC電源中的PWM控制晶片
PWM控制電壓的技術放在什麼硬體上都是一樣的,就是通過控制占空比來控制「等效電壓」。顯卡、主板和PC電源上的自然也是如此,只是由於它們所帶的負載對電壓和電流的穩定度要求很高,因此低速的PWM不適合用在供電控制上。目前業內普遍做法是,電源的PWM控制需要使用不低於20kHz的頻率,建議是使用200kHz或以上的,因為越高的頻率越有利於調整的響應速度。

PWM

PWM


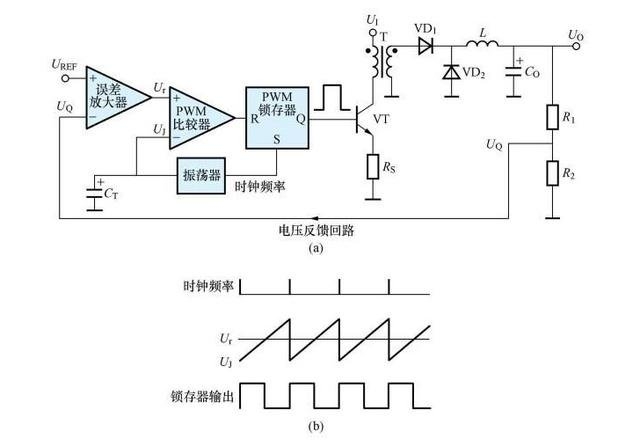
電壓控制型PWM
當然用在供電上的PWM控制比起風扇上的顯然會複雜很多,因為供電電路面對的大多數是恆定電壓、動態電流的負載,因此用在供電上的PWM控制就不僅要考慮設備的輸入電壓,還要考慮到輸入電流。供電電路所用的PWM控制大體上可以分為電壓控制型PWM和電流控制型PWM,前者是通過電壓反饋線路對比基準電壓和實際輸出電壓,然後通過調整PWM的占空比來穩定輸出電壓。這種電路的組成比較簡單,但是用在供電電路中會有一個明顯的缺點,那就是由於實際電路中往往會存在電容和電感等元件,電流與電壓的變化會不一致,對於低功耗、低響應需求的電路來說還問題不大,但是對於高功耗和動態變化豐富的電路來說,電壓控制型PWM往往不能馬上響應設備對供電變化的需求,從而導致電路不穩定,無法正常工作。


PWM

PWM


電流控制型PWM
而電流控制型PWM就是為了彌補電壓控制型PWM的缺陷而發展起來的,基本組成來說,電流控制型PWM就是在電壓控制型PWM的基礎上增加了一組電流反饋線路,形成雙閉環控制,這樣不管電路中的電壓還是電流發生了變化,都會觸發PWM的占空比調整,使得整個電路的響應速度有了很大的提升,可以有效改善供電的電壓調整率,增強系統穩定性。

因此目前顯卡、主板以及電源上的PWM供電控制大部分都是電流控制型PWM,其相比電壓控制型PWM雖然在電路組成上要略微複雜,整體成本也更高,但是換回來供電穩定性和供電響應速度顯然更為重要。當然供電電路的性能也不僅僅是有PWM來決定的,並不是說你用的PWM控制晶片好就能有穩定的供電,包括MosFET、電容、電感等組成部分也同樣重要。




文章出處

 
您需要登錄後才可以回帖 登錄 | 註冊

本版積分規則

Archiver|手機版|小黑屋|TShopping

GMT+8, 2025-10-27 00:07 , Processed in 0.023658 second(s), 23 queries .

Powered by Discuz! X3.5

© 2001-2025 Discuz! Team.

快速回復 返回頂部 返回列表